万华化学获得发明专利授权:“多釜串联反应器中催化剂的控制方法、装置及设备”
2025年08月29日 | 浏览量:59490

图片来源于网络,如有侵权,请联系删除
证券之星消息,根据天眼查APP数据显示万华化学(600309)新获得一项发明专利授权,专利名为“多釜串联反应器中催化剂的控制方法、装置及设备”,专利申请号为CN202211227102.8,授权日为2025年8月29日。
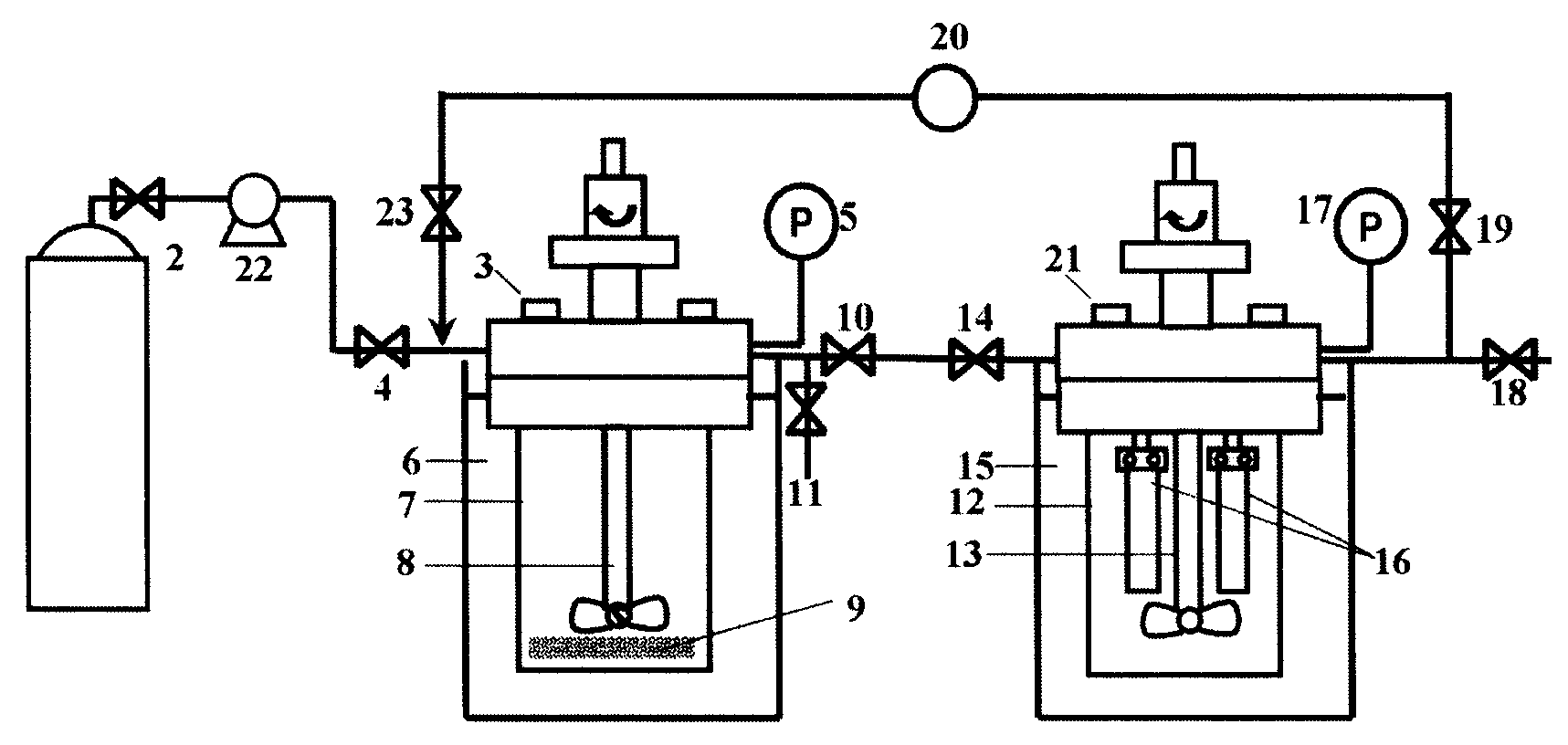
专利摘要:本公开的实施例提供了一种多釜串联反应器中催化剂的控制方法、装置及设备。方法包括:获取各反应釜的预设催化剂流量偏差参数;获取各反应釜的预设催化剂比例分配系数;获取各反应釜的实测催化剂流量参数;根据各反应釜的预设催化剂流量偏差参数、预设催化剂比例分配系数以及实测催化剂流量参数,确定各反应釜的催化剂流量控制参数;根据各反应釜的催化剂流量控制参数,对各反应釜的催化剂流量进行控制。以此方式,可以实时地对各反应釜的催化剂流量进行自动控制,从而避免需要人为控制各反应釜的催化剂流量而导致催化剂调节滞后、准确度低,提高各个反应釜的催化剂分配结果精度,也避免手动分配带来的安全风险。

图片来源于网络,如有侵权,请联系删除
今年以来万华化学新获得专利授权332个,较去年同期减少了26.06%。结合公司2025年中报财务数据,今年上半年公司在研发方面投入了22.91亿元,同比增10.1%。
通过天眼查大数据分析,万华化学集团股份有限公司共对外投资了76家企业,参与招投标项目4938次;财产线索方面有商标信息283条,专利信息6083条,著作权信息70条;此外企业还拥有行政许可959个。
数据来源:天眼查APP
以上内容为证券之星据公开信息整理,由AI算法生成(网信算备310104345710301240019号),不构成投资建议。
本文来源:资讯纵横网
本文地址:https://mgisk.com/post/34635.html
关注我们:微信搜索“xiaoqihvlove”添加我为好友
版权声明:如无特别注明,转载请注明本文地址!

